Coupe-circuit

En panne, un réglage à faire ou autre ? C'est par ici !
Avatar de l’utilisateur
jriegel
Bricoleur
Bricoleur
Messages : 288
Inscription : sam. 09 janv. 2021 - 16:00
Localisation : France

Coupe-circuit

Message par jriegel »

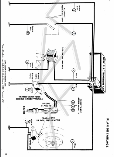
Bonjour ! Je compte mettre un coupe-cricuit sur ma 103. Je possède un allumage électronique, j'ai trouvé ce schéma sur le net :
schema allumage peugeot.PNG
schema allumage peugeot.PNG (80.12 Kio) Consulté 7553 fois
.
Donc si je comprend bien il faut mettre le contact inutilisé à la masse, est-ce juste ?
Qu'est-ce que je risque si je le fait et que c'est faux ?

Je compte modifier mon commodo d'origine pour intégrer un bouton de manière "propre", on peut voir qu'il y a encore de la place sur le pcb et même un second bouton de prévu à droite du klaxon.
Est-ce que la tension ou l'intensité sera forte au point de nécessiter un bouton aux caractéristiques particulières, ou le même bouton que le klaxon sera suffisant ?
Et enfin est-ce que je peut relier le fil "arrêt moteur" du cdi à la masse du klaxon ?
Avatar de l’utilisateur
david 76
Expert
Expert
Messages : 1307
Inscription : jeu. 16 juin 2016 - 18:56
Localisation : le havre
Contact :

Re: Coupe-circuit

Message par david 76 »

jriegel a écrit : mar. 20 avr. 2021 - 18:18 Donc si je comprend bien il faut mettre le contact inutilisé à la masse, est-ce juste ? Oui
Qu'est-ce que je risque si je le fait et que c'est faux ?Rien

Je compte modifier mon commodo d'origine pour intégrer un bouton de manière "propre",
Est-ce que la tension ou l'intensité sera forte au point de nécessiter un bouton aux caractéristiques particulières,Nonou le même bouton que le klaxon sera suffisant ?Oui
Et enfin est-ce que je peut relier le fil "arrêt moteur" du cdi à la masse du klaxon ?oui, la masse par definition est commune a tous les equipements raccordés dessus
le team bitécouto
mon MBK 51 de piste
MBK 51 piste de JRD
Ducati 848 full termignoni, 135cv 65000kms
Peugeot 205 GTI 1,9L 225.000kms rouge.. la plus belle et plus rapide!

Image
Avatar de l’utilisateur
jriegel
Bricoleur
Bricoleur
Messages : 288
Inscription : sam. 09 janv. 2021 - 16:00
Localisation : France

Re: Coupe-circuit

Message par jriegel »

Merci !
Avatar de l’utilisateur
jriegel
Bricoleur
Bricoleur
Messages : 288
Inscription : sam. 09 janv. 2021 - 16:00
Localisation : France

Re: Coupe-circuit

Message par jriegel »

Quelqu'un sait comment on rajoute un fil dans un connecteur avec des places de libre ? Connecteur de cdi en l'occurrence
Mathieu8663
Débutant
Débutant
Messages : 53
Inscription : jeu. 29 sept. 2016 - 14:41

Re: Coupe-circuit

Message par Mathieu8663 »

il te faut ce type de cosse : cosse à clip largeur 2,8 mm
https://www.conrad.fr/p/cosse-clip-28-m ... pcs-569457
Avatar de l’utilisateur
jriegel
Bricoleur
Bricoleur
Messages : 288
Inscription : sam. 09 janv. 2021 - 16:00
Localisation : France

Re: Coupe-circuit

Message par jriegel »

Je vais essayer ça merci !
Avatar de l’utilisateur
jriegel
Bricoleur
Bricoleur
Messages : 288
Inscription : sam. 09 janv. 2021 - 16:00
Localisation : France

Re: Coupe-circuit

Message par jriegel »

Pour ceux que ca intéresse, j'ai utilisé une cosse de contacteur de frein d'origine, elle avait la bonne taille :wink:
Donc mon coupe circuit est terminé et fonctionnel, je ferait des photos si vous en voulez :)
Répondre